×
info
Poptávka produktů
Již vybráno.
Vyhledat produkt
x
Pro vyhledání produktu zadejte tři nebo více znaků
Vlastní název produktu
hledat produkt v obchodě
Jméno
Příjmení
E-mail
Telefon
Předmět
Zpráva
Odeslat
done
search
clear
Hledat
Hledat
Jazyk:
CZ
CZ
EN
Čeština
English GB
€
CZK
Kč
EUR
€
USD
$
0
Domů
Hydraulika
Čerpadla
Axiální pístová čerpadla
Příslušenství
Stálý objem
Variabilní objem
Radiální pístová čerpadla
Náhradní díly
Lamelová čerpadla
Náhradní díly
Stálý objem
Variabilní objem
Zubová čerpadla s vnějším ozubením
Příslušenství a náhradní díly
Gerotorová čerpadla
Zubová čerpadla s vnitřním ozubením
Náhradní díly
Čerpadlové systémy
Elektrohydraulická čerpadla
Elektrohydraulické řídicí systémy
Pohony čerpadel s proměnnými otáčkami
Motory
Axiální motory
Stálý objem
Variabilní objem
Doplňky pro axiální motory
Zubové motory
Doplňky a příslušenství
Radiální motory
Náhradní díly
Ventily
Směrové ventily
Směrové on/off
Směrové proporcionální
Directional high response
Směrové servoventily
Bloky
Directional bankable
Tlakové ventily
Odlehčovací ventily
Redukce tlaku
Redukce / uvolnění tlaku
Tlaková posloupnost
Vyvážení tlaku
Tlaková uzávěra
Bezpečnostní blok tlakového čerpadla
Průtokové ventily
Škrticí ventily
Regulátor průtoku s kompenzací
Dělič průtoku
Děliče a slučovače průtoku
Pojistky průtoku
Zpětné a uzavírací ventily
Zpětné ventily
Přepouštěcí ventily
Předplňovací ventily
Vyvažovací ventily
Vyvažovací ventily
Kontrola snižování zatížení a odlehčení
Zpětné ventily s pilotním ovládáním
Multifunkční ventily
Elektrické brzdové ventily s pedály
Mechanika pedálů
Elektronické brzdové pedály
Jednookruhové brzdové ventily (s pedálem)
Dvouokruhové brzdové ventily (s pedálem)
Doplňky pro ventily
Sady kabelů
Zařízení pro fixaci
Podložky
Cívky
Ventilové zesilovače
Pouzdra
Elektrické konektory
Náhradní díly
Rozdělovače
Spojovací desky
Vícestupňové rozdělovače
Připojovací desky pro jeden ventil
Bloky logických jednotek
Modulární deskové systémy
Standardní funkce
Lisovací moduly
Moduly pro brzdy lisu
Uzavírací bloky akumulátorů
Agregáty
Standardní agregáty
Kompaktní agregáty
Malé agregáty
Střední agregáty
Velké agregáty
Agregátové moduly
Akumulátorové stanice
Filtrační jednotky
Pohony čerpadel s proměnnými otáčkami
Hägglunds agregáty
Příslušenství agregátů
Snímače tlaku
Tlakoměry
Snímače hladiny
Snímače teploty
Snímače stavu oleje
Uzavírací bloky akumulátorů
Filtry
Náhradní díly
Válce
Válce mlýnského typu
CD - válce s jednou tyčí
CG - válce se dvěma tyčemi
CS - válce s jednou tyčí a systémem měření polohy
Válce s vázací tyčí
CD - válce s jednou tyčí
CG - válce se dvěma tyčemi
CS - válce s jednou tyčí a systémem měření polohy
Velké válce
Aplikační válce
Příslušenství
Náhradní díly
Akumulátory
Měchýřové akumulátory
Membránové akumulátory
Akumulátorové stanice
Uzavírací bloky akumulátorů
Příslušenství pro akumulátory
Náhradní díly
Elektronika a ovládání
Řízení os
Řízení čerpadla
Ventilové zesilovače
Doplňky pro elektroniku a ovládání
Řídící jednotky
Ovládací zařízení
Připojovací jednotky
Senzory
Tlakové senzory
Elektronické tlakové spínače
Mechanické tlakové spínače
Tlakoměry
Snímače hladiny
Snímače teploty
Snímače stavu oleje
Snímače rychlosti
Snímače úhlu natočení
Kodéry signálu
Inerciální senzory
Snímače polohy
Čidla tahu
Náhradní díly
HMIs
Elektrické brzdové ventily s pedály
Elektronické brzdové pedály
Jednookruhové brzdové ventily (s pedály)
Dvouokruhové brzdové ventily (s pedály)
Mechanické pedály
Displeje
Ovládací panely
Joysticky
Hydraulické joysticky
Elektronické joysticky
Pedály
Hydraulické pedály s pilotním řízením
Elektronické pedály
Kompaktní hydraulika
Kazetové ventily
Kompaktní směrové ventily
Kompaktní napájecí moduly
Hydraulické integrované obvody
Ventily pro držení zatížení a řízení pohybu
Náhradní díly
Lineární Technika
Lineární vedení
Kuličková vedení BSHP
Kuličková vedení Compact Line BSCL
Miniaturní kuličková vedení
Válečková vedení
Kladková vedení
Vedení s kuličkovými pouzdry
Upínací a brzdné prvky
Integrované měřicí systémy
Šroubové převody
Kuličkové přepravní jednotky a toleranční kroužky
Elektromechanické válce
Lineární osy
Smart Function Kit Pressing
Služby
Kontakt
Blog
Domů
Hydraulika
Ventily
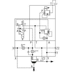
LFA63DREWV-6X/006
R900594202
LFA63DREWV-6X/006
Dostupnost:
na dotaz
Váha:
25.00 KG
Číslo dílu:
R900594202
Vyrobce:
Bosch Rexroth
Cena:
Přihlásit se
remove
add
shopping_cart
Přidat do košíku
Množstevní sleva
Přihlásit se
za kus
Přihlásit se
za kus pro
2
a více
Přihlásit se
za kus pro
4
a více
Cena bude automaticky přepočítána, jakmile bude produkt přidán do košíku.
Specifikace
Size 25 ' 63
Component series 7X
Size 25 ' 63
Component series 7X
Detaily produktu
Popis
Jednotka váhy
KG
Datasheet ID
PDF Data Sheet
Product page ID
https://www.boschrexroth.com/product-link?c=en&lang=en&cat=IH&p=p796083
Order Max
0
HS Code
84812010
Size 25 ' 63
Component series 7X
Size 25 ' 63
Component series 7X
Online podpora
Rychlé dodání
Rychlá odezva
Specifická poptávka
Více kusů?
Zeptejte se na slevu
Skvělý výběr
Množstevní sleva
Kontakt
VÍKO LOGICKÉHO VENTILU
check_circle
check_circle